This thread has been locked.

If you have a related question, please click the "Ask a related question" button in the top right corner. The newly created question will be automatically linked to this question.

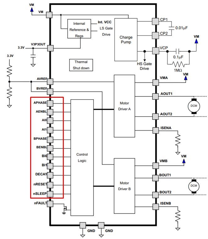
DRV8812: Internal pull-up / pull-down circuit

Part Number: DRV8812


Hi,

In case of OPEN, please tell me the internal pull-up or pull-down status of each pin.
Which status is the pin in the red frame below, High or Low?
The data sheet did not describe the behavior of each pin in the case of Open processing.
We need this information in considering the circuit of the signal input and output.
Could you comment on each pin?

In open condition :
・APHASE
・AENBL
・AI0
・AI1
・BPHASE
・BENBL
・BI0
・BI1
・DECAY
・nRESET
・nSLEEP




Regards,
Yusuke