This thread has been locked.

If you have a related question, please click the "Ask a related question" button in the top right corner. The newly created question will be automatically linked to this question.

TL494: Isolated Circuit Using Transformer and OP-AMP

Part Number: TL494

I am developing a DC-DC buck converter using a transformer to separate the primary and secondary GNDs

I know the approximate circuit configuration, but I'm not sure how to set up pins 1 and 2 / 15 and 16 of TL494 for constant voltage and constant current output

If the DC-DC converter is configured regardless of insulation, it can be configured like a Typical Application using short characteristics at both ends of OP-AMP as described in the datasheet, but I wonder if the MOSFET should change the switching level to make the secondary voltage constant.

And I want to know how to connect both ends of the OP-AMP for constant voltage and constant current output, and how the duty ratio changes when the switch is turned on/off.

The output we want is 12V 30A 360W output (24V input)

  • Hello,

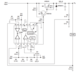
    I think you already looked at the below diagram for typical application. The control loop output(Pin3) determines MOSFET to turn on or turn off. When output voltage is regulated, the voltage amplifier  outputs higher to drive PWM; when the current is higher than the current reference, the current amplifier outputs higher and takes over the loop, and this gets constant current control.

    Hopefully, this helps.