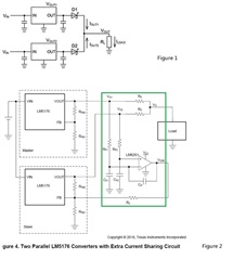
we want to use LM5158 for aprallel application, please refer to Figure-1. but we worried that the voltage difference at both ends cause the one channel to not work, so we found Ti previous recommended information,according to the green box marked in figure-2, possible problem cause by the voltage difference at both ends should be avoided.
1. use LM5158 for parallel connection and add schottky diode at each output(as show in figure-1 below).
2. single LM5158 output is 54V/0.41A( 22W).
3. due to usage requirement, Vout-2 may have no output.
we urgently need you help to provide recommend material and reference design corresponding to the above requirement, or there any better ways to suggest? thanks.
