Tool/software:
Hello, Experts.
We tested the open circuit test of TPS92520 and found that sometimes the open circuit fault cannot be reported.
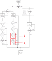
We have already done it according to this detection logic, and there is still a certain probability that the fault cannot be reported, the waveform of the output voltage of our test 92520 is as follows, and the waveform is close to the STATUS 3.
However, in the test, it is found that the condition of point B cannot be established, and the condition of point A may not be established.
Please help us to see how we should improve our logic of detecting open circuit, or which part is wrong, thank you


Hello, this is the register change after we monitor the output of tps92520. It seems that there will be situations other than CASE1/2/3. Please help me to look at it again.

This is the case where we tested the open circuit. This picture is the register state diagram, but CASE1/2/3 did not appear at the same time.