This thread has been locked.

If you have a related question, please click the "Ask a related question" button in the top right corner. The newly created question will be automatically linked to this question.

BQ34Z100 Host System Calibration

Other Parts Discussed in Thread: BQ34Z100, BQ27541-G1, BQ27545-G1

Hi,

I have a few questions regarding bq34z100 host system calibration. I would like to use host system calibration on BQ34Z100 instead of bq evaluation software in accordance to my project requirement and I have found a application note (SLUA640) which explains the procedures to be followed to perform calibration on a host device according to the thread in this link :

http://e2e.ti.com/support/power_management/battery_management/f/180/t/278616.aspx

Can i perform host system calibration on bq34z100 by following the steps written in this document?

I noticed at the very first page of the document, it mentions gauges that can use the host system calibration method are as below only,

1. bq27520-G3
2. bq27541-G1
3. bq27545-G1
4. bq28z560

Besides that, I have some doubts after reading the document. Picture below is taken from the flow chart for CC offset calibration. In I2C write word operation, what does 100 referring to? As for the read block operation, what does 2 and 100 referring to? Both 0x0000 and 0x00 refer to manufacturer access?

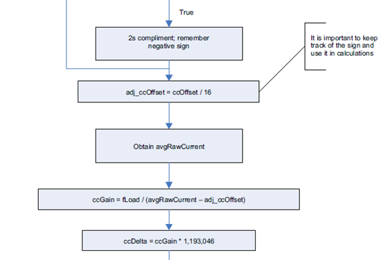
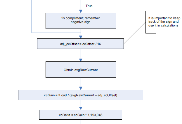
Here is another picture which shows the formula for current calibration calculation.Formulas such as adj_ccOffset = ccOffset / 16 and ccDelta = ccGain * 1,193,046 are meant for the bq chips mentioned above only? If it is what is the correct formula for bq34z100 ?

Also i found the steps mentioned in voltage calibration seems not compatible with bq34z100 because bq34z100 is changing the voltage divider value after calibration instead of vOffset. What are the correct steps/formulas required?

Thanks a lot.

Best regards,

Shirley

  • Hi,

    Any reply regarding this matter?

    I hope someone can help me with this as soon as possible. 

    Thanks.

    Best regards,

    Shirley

  • Shirley,

    We do not have a document published with calibration code examples for the bq34z100, but the process flow should be that same as that shown in the SLUA640 document. The read and write command structure is different for the bq34z100. You can find the structure for this device in the SLUA665 document.

    Basically, the device has Control subcommands to aid with calibration. see page 10 of the device datasheet.

    Voltage calibration will be different for the bq34z100, because it can support more than one series cell.

    If you need more detailed information, then I will have to get help from the some other engineers who have more experience with programming.

    Regards

    Tom

  • Hi, I would like to use the host system calibration method for the bq27410. More specifically for current calibration.

    1.> I would appreciate it if there more information on how the ccGain and ccDelta is calculated specifically for the bq27410.

    2.>The relationship between ccOffset, load, avgRawCurrent and ccGain