This thread has been locked.

If you have a related question, please click the "Ask a related question" button in the top right corner. The newly created question will be automatically linked to this question.

TPS7B63-Q1: watchdog and 5V relationship

Part Number: TPS7B63-Q1

Hi team,

My customer has some question about watchdog in TPS7B6350.

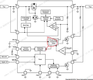
Is there a relationship between WD and 5V? From the block diagram, we can see that WD is related to the input and output voltage of the 5V power supply.

Is it possible that WDO will output a low level when the 5V output voltage is undervoltage?
Or are there other situations?

  • Hi Amelie, 

    PG pin is monitoring 5V output for the under-voltage situation. WDO is a digital open-drain output, the levels of WDO relies on the voltage rail it is being pulled up to.

    If the application requires using WDO to detect an under-voltage on the output, you could use a single pull-up resistor and connected WDO and PG together. Since both PG and WDO are open-drain outputs, they can be connected together. 

    Regards, 
    Jason Song

  • HI JASON

    My cricuit is that PG and WDO is pulled up other LDO ` 3.3V by two pull up resistor. If TPS7B63`s output(5V) is the under-voltage status,WDO`output is L or H?

  • Hi Amelie, 

    When the Vin is below UVLO, the device may not have enough voltage to power the internal logic for the correct WDO function. For this device, when Vi drops below 2.6V, it's officially in UVLO. When Vin is above the UVLO, the WDO output has nothing to do with the level on the Vin. The diagram shows a small dip when Vin drops, and this is likely the case when the WDO is pulled up to the output and the drop of Vin has caused a dip on the output. Does it make sense?

    Regards, 
    Jason