This thread has been locked.

If you have a related question, please click the "Ask a related question" button in the top right corner. The newly created question will be automatically linked to this question.

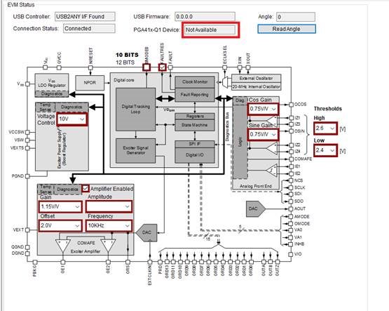
PGA411Q1EVM: EVM GUI: PGA41x-Q1 Device Not Available

Part Number: PGA411Q1EVM


Team,

my customer is currently evaluating this device, but they have issues with EVM GUI.
They followed the quick start guide.

Connection status says it is connected, but the device is not available.
(PGA41x-Q1 Device: Not Available)

They are measuring 10kHz on the output.

Thanks