This thread has been locked.

If you have a related question, please click the "Ask a related question" button in the top right corner. The newly created question will be automatically linked to this question.

DP83867IR: Issue with dp83867IR connecting after auto negotiation has completed

Part Number: DP83867IR

We are using a DP83867IR on a custom board. The PHY is connected to the PS a Xilinx Zynq 7000 series part.

We have been using Vitis' echo server program to test this part and get things connected. We are also using the emaclite code that comes with Vitis that is supposed to support TI parts. 

We have become aware that our board has issues with the LED Strapping and it comes up in Mirror mode. So I have been modifying the code to disable Mirror Mode by writing to register 0x0031. 

After this Mirror Mode issue was fixed, we now get passed the auto-negotiation phase and an IP address gets set to and bonded to 192.168.1.10 @ port 7 without Vitis throwing any errors. 

At this point, I would expect to be able ping from my computer (that is on 192.168.1.8) or create a telnet connection with the board. I receive no reply from the board and there are no interrupts on the port. We have tried debugging in several ways, and have gotten to the point of asking for some help on this issue. 

I will include a dump of the registers after the auto negation has occurred. Please let us know if there are any red flags we should be aware of, or if there are any debugging steps to take after auto negotiation has taken place that can give us more information. 

We are in a time crunch to get this PHY working, as we have several that we will be using on our products, any help would be greatly appreciated.

Thank you!

Address 0x0: value:0x1140
Address 0x1: value:0x796D
Address 0x2: value:0x2000
Address 0x3: value:0xA231
Address 0x4: value:0xDE1
Address 0x5: value:0x45E1
Address 0x6: value:0x67
Address 0x7: value:0x2001
Address 0x8: value:0x0
Address 0x9: value:0x300
Address 0xA: value:0x0
Address 0xB: value:0x0
Address 0xC: value:0x0
Address 0xD: value:0x401F
Address 0xE: value:0x1030
Address 0xF: value:0x3000
Address 0x10: value:0x5048
Address 0x11: value:0x7F02
Address 0x12: value:0x0
Address 0x13: value:0x1C40
Address 0x14: value:0x29C7
Address 0x15: value:0x0
Address 0x16: value:0x0
Address 0x17: value:0x40
Address 0x18: value:0x6150
Address 0x19: value:0x4000
Address 0x1A: value:0x2
Address 0x1B: value:0x0
Address 0x1C: value:0x0
Address 0x1D: value:0x0
Address 0x1E: value:0x2
Address 0x1F: value:0x0
Extended Address 0x20: value:0x5668
Extended Address 0x21: value:0x5814
Extended Address 0x22: value:0x718
Extended Address 0x23: value:0x8D1C
Extended Address 0x24: value:0xF01E
Extended Address 0x25: value:0x400
Extended Address 0x26: value:0x8D
Extended Address 0x27: value:0xF810
Extended Address 0x28: value:0xFF80
Extended Address 0x29: value:0x0
Extended Address 0x2A: value:0x0
Extended Address 0x2B: value:0x100
Extended Address 0x2C: value:0x141F
Extended Address 0x2D: value:0x4001
Extended Address 0x2E: value:0x221
Extended Address 0x2F: value:0x0
Extended Address 0x30: value:0x0
Extended Address 0x31: value:0x1030
Extended Address 0x32: value:0xD3
Extended Address 0x33: value:0x0
Extended Address 0x34: value:0x0
Extended Address 0x35: value:0x0
Extended Address 0x36: value:0x0
Extended Address 0x37: value:0x0
Extended Address 0x38: value:0x0
Extended Address 0x39: value:0x0
Extended Address 0x3A: value:0x0
Extended Address 0x3B: value:0x0
Extended Address 0x3C: value:0x0
Extended Address 0x3D: value:0x0
Extended Address 0x3E: value:0x0
Extended Address 0x3F: value:0x0
Extended Address 0x40: value:0x73
Extended Address 0x41: value:0x0
Extended Address 0x42: value:0x0
Extended Address 0x43: value:0x7A0
Extended Address 0x44: value:0x0
Extended Address 0x45: value:0x0
Extended Address 0x46: value:0x0
Extended Address 0x47: value:0x0
Extended Address 0x48: value:0x0
Extended Address 0x49: value:0x0
Extended Address 0x4A: value:0x0
Extended Address 0x4B: value:0x0
Extended Address 0x4C: value:0x200
Extended Address 0x4D: value:0x1
Extended Address 0x4E: value:0x0
Extended Address 0x4F: value:0x200
Extended Address 0x50: value:0x453
Extended Address 0x51: value:0x9ADA
Extended Address 0x52: value:0x1F4
Extended Address 0x53: value:0x2055
Extended Address 0x54: value:0x0
Extended Address 0x55: value:0x0
Extended Address 0x56: value:0x0
Extended Address 0x57: value:0x0
Extended Address 0x58: value:0x0
Extended Address 0x59: value:0x0
Extended Address 0x5A: value:0x0
Extended Address 0x5B: value:0x0
Extended Address 0x5C: value:0x0
Extended Address 0x5D: value:0x0
Extended Address 0x5E: value:0x0
Extended Address 0x5F: value:0x0
Extended Address 0x60: value:0x8
Extended Address 0x61: value:0x0
Extended Address 0x62: value:0x1
Extended Address 0x63: value:0x0
Extended Address 0x64: value:0x8000
Extended Address 0x65: value:0x43AA
Extended Address 0x66: value:0x2334
Extended Address 0x67: value:0x3E8
Extended Address 0x68: value:0x0
Extended Address 0x69: value:0x20
Extended Address 0x6A: value:0x0
Extended Address 0x6B: value:0x0
Extended Address 0x6C: value:0x289
Extended Address 0x6D: value:0x8912
Extended Address 0x6E: value:0x882F
Extended Address 0x6F: value:0xD70
Extended Address 0x70: value:0x0
Extended Address 0x71: value:0x0
Extended Address 0x72: value:0x0
Extended Address 0x73: value:0x600
Extended Address 0x74: value:0x0
Extended Address 0x75: value:0x0
Extended Address 0x76: value:0x0
Extended Address 0x77: value:0x0
Extended Address 0x78: value:0x5ED
Extended Address 0x79: value:0x3F
Extended Address 0x7A: value:0x0
Extended Address 0x7B: value:0x5DC
Extended Address 0x7C: value:0x7D
Extended Address 0x7D: value:0x3
Extended Address 0x7E: value:0x0
Extended Address 0x7F: value:0x0
Extended Address 0x80: value:0x0
Extended Address 0x81: value:0x0
Extended Address 0x82: value:0x4E53
Extended Address 0x83: value:0x7C13
Extended Address 0x84: value:0x0
Extended Address 0x85: value:0x7E
Extended Address 0x86: value:0xA8
Extended Address 0x87: value:0x0
Extended Address 0x88: value:0x3FF
Extended Address 0x89: value:0x8000
Extended Address 0x8A: value:0x0
Extended Address 0x8B: value:0x999
Extended Address 0x8C: value:0x9999
Extended Address 0x8D: value:0x0
Extended Address 0x8E: value:0x10
Extended Address 0x8F: value:0x0
Extended Address 0x90: value:0x0
Extended Address 0x91: value:0x210
Extended Address 0x92: value:0x210
Extended Address 0x93: value:0xBBBB
Extended Address 0x94: value:0x0
Extended Address 0x95: value:0x0
Extended Address 0x96: value:0x0
Extended Address 0x97: value:0x0
Extended Address 0x98: value:0x0
Extended Address 0x99: value:0x4000
Extended Address 0x9A: value:0x285
Extended Address 0x9B: value:0x285
Extended Address 0x9C: value:0x0
Extended Address 0x9D: value:0x0
Extended Address 0x9E: value:0x0
Extended Address 0x9F: value:0xBBBB
Extended Address 0xA0: value:0x607
Extended Address 0xA1: value:0x708
Extended Address 0xA2: value:0x1010
Extended Address 0xA3: value:0x1010
Extended Address 0xA4: value:0x0
Extended Address 0xA5: value:0x8888
Extended Address 0xA6: value:0x703
Extended Address 0xA7: value:0xFFFF
Extended Address 0xA8: value:0x0
Extended Address 0xA9: value:0x0
Extended Address 0xAA: value:0x0
Extended Address 0xAB: value:0x3345
Extended Address 0xAC: value:0x3643
Extended Address 0xAD: value:0x12B
Extended Address 0xAE: value:0xE8
Extended Address 0xAF: value:0x0
Extended Address 0xB0: value:0x0
Extended Address 0xB1: value:0x0
Extended Address 0xB2: value:0x0
Extended Address 0xB3: value:0x88
Extended Address 0xB4: value:0x0
Extended Address 0xB5: value:0x1020
Extended Address 0xB6: value:0x1020
Extended Address 0xB7: value:0x0
Extended Address 0xB8: value:0x0
Extended Address 0xB9: value:0x0
Extended Address 0xBA: value:0x7777
Extended Address 0xBB: value:0x0
Extended Address 0xBC: value:0x0
Extended Address 0xBD: value:0x0
Extended Address 0xBE: value:0x0
Extended Address 0xBF: value:0x0
Extended Address 0xC0: value:0x0
Extended Address 0xC1: value:0x0
Extended Address 0xC2: value:0x0
Extended Address 0xC3: value:0x0
Extended Address 0xC4: value:0x1F1F
Extended Address 0xC5: value:0x3
Extended Address 0xC6: value:0x0
Extended Address 0xC7: value:0x0
Extended Address 0xC8: value:0x0
Extended Address 0xC9: value:0x7000
Extended Address 0xCA: value:0x0
Extended Address 0xCB: value:0xF3E
Extended Address 0xCC: value:0x2300
Extended Address 0xCD: value:0x0
Extended Address 0xCE: value:0xE800
Extended Address 0xCF: value:0x3C00
Extended Address 0xD0: value:0x0
Extended Address 0xD1: value:0x0
Extended Address 0xD2: value:0x2
Extended Address 0xD3: value:0x4000
Extended Address 0xD4: value:0xE00
Extended Address 0xD5: value:0x8450
Extended Address 0xD6: value:0x0
Extended Address 0xD7: value:0x0
Extended Address 0xD8: value:0x0
Extended Address 0xD9: value:0x0
Extended Address 0xDA: value:0x0
Extended Address 0xDB: value:0x10
Extended Address 0xDC: value:0x3800
Extended Address 0xDD: value:0x200
Extended Address 0xDE: value:0x0
Extended Address 0xDF: value:0x0
Extended Address 0xE0: value:0x3220
Extended Address 0xE1: value:0x30C0
Extended Address 0xE2: value:0x7A56
Extended Address 0xE3: value:0x204B
Extended Address 0xE4: value:0x0
Extended Address 0xE5: value:0x231
Extended Address 0xE6: value:0x231
Extended Address 0xE7: value:0xC83
Extended Address 0xE8: value:0x9696
Extended Address 0xE9: value:0x9F22
Extended Address 0xEA: value:0x2040
Extended Address 0xEB: value:0x501
Extended Address 0xEC: value:0x190D
Extended Address 0xED: value:0x6432
Extended Address 0xEE: value:0xFA96
Extended Address 0xEF: value:0x1840
Extended Address 0xF0: value:0x3E25
Extended Address 0xF1: value:0x6004
Extended Address 0xF2: value:0x0
Extended Address 0xF3: value:0x0
Extended Address 0xF4: value:0x6791
Extended Address 0xF5: value:0x199A
Extended Address 0xF6: value:0x1027
Extended Address 0xF7: value:0x51C
Extended Address 0xF8: value:0x1027
Extended Address 0xF9: value:0xAC76
Extended Address 0xFA: value:0x3033
Extended Address 0xFB: value:0x3104
Extended Address 0xFC: value:0x67
Extended Address 0xFD: value:0x199A
Extended Address 0xFE: value:0xE721
Extended Address 0xFF: value:0x1027
Extended Address 0x100: value:0x51C
Extended Address 0x101: value:0x1027
Extended Address 0x102: value:0x6333
Extended Address 0x103: value:0x4454
Extended Address 0x104: value:0x2447
Extended Address 0x105: value:0x12
Extended Address 0x106: value:0x7A56
Extended Address 0x107: value:0x64FF
Extended Address 0x108: value:0xA4
Extended Address 0x109: value:0xAA
Extended Address 0x10A: value:0xFE
Extended Address 0x10B: value:0x500
Extended Address 0x10C: value:0x7776
Extended Address 0x10D: value:0xFC
Extended Address 0x10E: value:0xEE
Extended Address 0x10F: value:0x6752
Extended Address 0x110: value:0x6143
Extended Address 0x111: value:0x0
Extended Address 0x112: value:0x0
Extended Address 0x113: value:0x0
Extended Address 0x114: value:0x0
Extended Address 0x115: value:0xB8BB
Extended Address 0x116: value:0xDDCC
Extended Address 0x117: value:0xAABD
Extended Address 0x118: value:0x8BF9
Extended Address 0x119: value:0xFFA4
Extended Address 0x11A: value:0x0
Extended Address 0x11B: value:0x0
Extended Address 0x11C: value:0xFCFC
Extended Address 0x11D: value:0x6B6A
Extended Address 0x11E: value:0x2FF8
Extended Address 0x11F: value:0x0
Extended Address 0x120: value:0xCE
Extended Address 0x121: value:0x99
Extended Address 0x122: value:0xD14
Extended Address 0x123: value:0x6D
Extended Address 0x124: value:0x404
Extended Address 0x125: value:0x0
Extended Address 0x126: value:0x10
Extended Address 0x127: value:0x202
Extended Address 0x128: value:0x0
Extended Address 0x129: value:0x2
Extended Address 0x12A: value:0xFFFF
Extended Address 0x12B: value:0xA690
Extended Address 0x12C: value:0xC2D
Extended Address 0x12D: value:0x9
Extended Address 0x12E: value:0x8AC8
Extended Address 0x12F: value:0x7520
Extended Address 0x130: value:0x200
Extended Address 0x131: value:0x4A23
Extended Address 0x132: value:0x6520
Extended Address 0x133: value:0x4820
Extended Address 0x134: value:0x1000
Extended Address 0x135: value:0x0
Extended Address 0x136: value:0x0
Extended Address 0x137: value:0x0
Extended Address 0x138: value:0x0
Extended Address 0x139: value:0x0
Extended Address 0x13A: value:0x0
Extended Address 0x13B: value:0x0
Extended Address 0x13C: value:0x0
Extended Address 0x13D: value:0x0
Extended Address 0x13E: value:0x0
Extended Address 0x13F: value:0x0
Extended Address 0x140: value:0x0
Extended Address 0x141: value:0x0
Extended Address 0x142: value:0x0
Extended Address 0x143: value:0x0
Extended Address 0x144: value:0x0
Extended Address 0x145: value:0x0
Extended Address 0x146: value:0x0
Extended Address 0x147: value:0x0
Extended Address 0x148: value:0x0
Extended Address 0x149: value:0x0
Extended Address 0x14A: value:0x0
Extended Address 0x14B: value:0x0
Extended Address 0x14C: value:0x0
Extended Address 0x14D: value:0x0
Extended Address 0x14E: value:0x0
Extended Address 0x14F: value:0x0
Extended Address 0x150: value:0x0
Extended Address 0x151: value:0x0
Extended Address 0x152: value:0x0
Extended Address 0x153: value:0x0
Extended Address 0x154: value:0x0
Extended Address 0x155: value:0x0
Extended Address 0x156: value:0x0
Extended Address 0x157: value:0x0
Extended Address 0x158: value:0x0
Extended Address 0x159: value:0x0
Extended Address 0x15A: value:0x0
Extended Address 0x15B: value:0x0
Extended Address 0x15C: value:0x0
Extended Address 0x15D: value:0x0
Extended Address 0x15E: value:0x0
Extended Address 0x15F: value:0x0
Extended Address 0x160: value:0x0
Extended Address 0x161: value:0xC
Extended Address 0x162: value:0x80C
Extended Address 0x163: value:0x110
Extended Address 0x164: value:0x4489
Extended Address 0x165: value:0xC3
Extended Address 0x166: value:0xE115
Extended Address 0x167: value:0xD4A
Extended Address 0x168: value:0xA96
Extended Address 0x169: value:0x0
Extended Address 0x16A: value:0x2A4A
Extended Address 0x16B: value:0x818A
Extended Address 0x16C: value:0x800
Extended Address 0x16D: value:0x800
Extended Address 0x16E: value:0x318C
Extended Address 0x16F: value:0x95
Extended Address 0x170: value:0xC0E
Extended Address 0x171: value:0x0
Extended Address 0x172: value:0x0
Extended Address 0x173: value:0x0
Extended Address 0x174: value:0xE
Extended Address 0x175: value:0x0
Extended Address 0x176: value:0x0
Extended Address 0x177: value:0x0
Extended Address 0x178: value:0x0
Extended Address 0x179: value:0x0
Extended Address 0x17A: value:0x0
Extended Address 0x17B: value:0x0
Extended Address 0x17C: value:0x0
Extended Address 0x17D: value:0x0
Extended Address 0x17E: value:0x0
Extended Address 0x17F: value:0x0
Extended Address 0x180: value:0x752
Extended Address 0x181: value:0xC850
Extended Address 0x182: value:0x5326
Extended Address 0x183: value:0xA01E
Extended Address 0x184: value:0xE976
Extended Address 0x185: value:0x19CF
Extended Address 0x186: value:0x31D7
Extended Address 0x187: value:0xD9B
Extended Address 0x188: value:0xCA9
Extended Address 0x189: value:0x14
Extended Address 0x18A: value:0x0
Extended Address 0x18B: value:0x0
Extended Address 0x18C: value:0x0
Extended Address 0x18D: value:0x0
Extended Address 0x18E: value:0x0
Extended Address 0x18F: value:0x0
Extended Address 0x190: value:0x0
Extended Address 0x191: value:0x0
Extended Address 0x192: value:0x0
Extended Address 0x193: value:0x0
Extended Address 0x194: value:0x0
Extended Address 0x195: value:0x0
Extended Address 0x196: value:0x0
Extended Address 0x197: value:0x0
Extended Address 0x198: value:0x0
Extended Address 0x199: value:0x0
Extended Address 0x19A: value:0x0
Extended Address 0x19B: value:0x0
Extended Address 0x19C: value:0x0
Extended Address 0x19D: value:0x0
Extended Address 0x19E: value:0x0
Extended Address 0x19F: value:0x0
Extended Address 0x1A0: value:0x0
Extended Address 0x1A1: value:0x0
Extended Address 0x1A2: value:0x0
Extended Address 0x1A3: value:0x0
Extended Address 0x1A4: value:0x0
Extended Address 0x1A5: value:0x0
Extended Address 0x1A6: value:0x0
Extended Address 0x1A7: value:0xEF20
Extended Address 0x1A8: value:0x0
Extended Address 0x1A9: value:0x0
Extended Address 0x1AA: value:0x0
Extended Address 0x1AB: value:0x0
Extended Address 0x1AC: value:0x0
Extended Address 0x1AD: value:0x0
Extended Address 0x1AE: value:0x0
Extended Address 0x1AF: value:0x0
Extended Address 0x1B0: value:0x0
Extended Address 0x1B1: value:0x0
Extended Address 0x1B2: value:0x0
Extended Address 0x1B3: value:0x0
Extended Address 0x1B4: value:0x0
Extended Address 0x1B5: value:0x0
Extended Address 0x1B6: value:0x4026
Extended Address 0x1B7: value:0x1503
Extended Address 0x1B8: value:0x10
Extended Address 0x1B9: value:0x0
Extended Address 0x1BA: value:0x0
Extended Address 0x1BB: value:0x0
Extended Address 0x1BC: value:0x0
Extended Address 0x1BD: value:0x0
Extended Address 0x1BE: value:0x0
Extended Address 0x1BF: value:0x0
Extended Address 0x1C0: value:0x5C29
Extended Address 0x1C1: value:0xA829
Extended Address 0x1C2: value:0x7E9E
Extended Address 0x1C3: value:0xF3C6
Extended Address 0x1C4: value:0x1C2
Extended Address 0x1C5: value:0x1C70
Extended Address 0x1C6: value:0x530B
Extended Address 0x1C7: value:0xF1C1
Extended Address 0x1C8: value:0x1C1
Extended Address 0x1C9: value:0xB1C1
Extended Address 0x1CA: value:0x1600
Extended Address 0x1CB: value:0x1600
Extended Address 0x1CC: value:0x1000
Extended Address 0x1CD: value:0x1241
Extended Address 0x1CE: value:0x555
Extended Address 0x1CF: value:0x1708
Extended Address 0x1D0: value:0x14
Extended Address 0x1D1: value:0x0
Extended Address 0x1D2: value:0x0
Extended Address 0x1D3: value:0x0
Extended Address 0x1D4: value:0x0
autonegotiation complete
link speed for phy address 15: 100
rxringptr: 0x00200BDC
txringptr: 0x00200B98
rx_bdspace: 600000
tx_bdspace: 610000
netif: added interface te IP addr 192.168.1.10 netmask 255.255.255.0 gw 192.168.1.1
netif: setting default interface te

Board IP: 192.168.1.10

Netmask : 255.255.255.0
Gateway : 192.168.1.1
TCP echo server started @ port 7

  • Hi Scott,

    Thanks for the query. I'll bring this to the team for discussion.

    In the meanwhile, what is the link partner? Also, could you provide a visual block diagram so I can understand further what the interconnections are? I am not familiar with this PS acronym.

    Sincerely,

    Gerome

  • Hi Scott,

    In addition, what is the intended MAC interface?

    Sincerely,

    Gerome

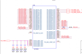
  • Hello Gerome, 

    I received permission to send some screenshots of our schematics. Below should be some images of how we have the PHY hooked up to the FPGA in our design.

    As an aside, the "PS" (Processing System) is part of the ZYNQ FPGA architecture that allows one to access peripherals, such as the TI PHY, from the arm processor on the board. This allows systems to use these devices directly without any custom user firmware/"glue" logic. A description of the Xilinx IP involved in this can be found here https://www.xilinx.com/products/intellectual-property/processing_system7.html 

    The MAC interface is software based, and for the moment, while we are testing we are using emacps https://xilinx.github.io/embeddedsw.github.io/emacps/doc/html/api/index.html .  This will likely be changed out to a Linux-base driver as we migrate to placing the Petalinux OS on the system. 

    I have tried to link with several different devices, (PC port, Ethernet switch, and Insignia USB2.0 to Ethernet Adapter), all of these devices have auto-negotiated, but fail to allow for ping and come up with the same register readout as above. I checked a few times in each instance to make sure the network connection was set to a good static IP on the same domain as the FPGA.  

    Please let me know if these images are readable (as I add them to this forum, they seem to be very small and fuzzy when I expand). I may need to send directly through email if this is an issue. 

    The Phy implemented in our system: 

     

    Connections to the XC7Z030

    Connections within the Xilinx IP. 

    In addition, this webpage has a few diagrams explaining a little more of the data flow for these FPGAs. https://xilinx-wiki.atlassian.net/wiki/spaces/A/pages/478937213/MPSoC+PS+and+PL+Ethernet+Example+Projects Please let me know if you need any more information on how the system is set up. 

    Thanks!

    -Scott  

  • Hi Scott,

    Thanks for all the information. It seems like the cable (MDI) portion of the PHY works correctly. So the issue looks to lie in the MAC (MII) portion of the PHY. The fact that every link partner you have tried with the PHY has produced the same result leads me to look at this portion. For ping to work, when a PHY connects to another PHY, the MAC1-to-PHY1 interface, the PHY1-to-PHY2 interface and PHY2-to-MAC2 interface all have to be functional. Since PHY1-to-PHY2 interface works (there is link) and PHY2-to-MAC2 (assuming as these are working devices), the MAC1-to-PHY1 interface looks to be where your issue lies. I noticed in the strap registers that you have a shift in RGMII (Reg 0x6F = 0xD70, where RX shift is 0 but TX shift is 2.5ns). Is this intentional?

    Sincerely,

    Gerome

  • Hello Gerome, 

    Thanks for pointing the strapping out. The 2.5ns delay was not intentional, we should be PAP (supplying 1.1V to the VDD1P1 on the device) and the .pdf for the device indicated that the first few bits for register 0x6F are for RGZ mode.

    Just in case this was the issue, I physically strapped LED_1/LED_2 to mode 0 to make Reg 0x6F = 0xD00. [I also strapped LED_0 so the device would no longer be in mirror mode on bootup.] I will attach the new register dump, taken after the auto negotiation, to this post. 

    Changing values associated with 0x6F still did not help resolve the issue we are having. I agree that we should be looking at the MAC1-to-PHY1 interface. Are there any other points that we should take a look at to help debug this issue? 

    I thought I should include, the only other area I see the RX/TX delay timing being set is within the default Xilinx code for TI devices. The register 0x86 is set to 0xA8 and 0x32  is set to 0xD3. This should be setting the delay for RX and TX clocks and enabling the shift mode (they are calling this TX/RX tuning within the comments of this code).  

    Please let me know if there is anything else we can check into. With the change of the strapping I am now able to use un-modified code from Xilinx echo server and get an auto-negotiation to happen, but still no telnet connection or Ping.  

    Thanks!

    -Scott

    Address 0x0: value:0x1140
    Address 0x1: value:0x796D
    Address 0x2: value:0x2000
    Address 0x3: value:0xA231
    Address 0x4: value:0xDE1
    Address 0x5: value:0x45E1
    Address 0x6: value:0x67
    Address 0x7: value:0x2001
    Address 0x8: value:0x0
    Address 0x9: value:0x1300
    Address 0xA: value:0x0
    Address 0xB: value:0x0
    Address 0xC: value:0x0
    Address 0xD: value:0x401F
    Address 0xE: value:0x1030
    Address 0xF: value:0x3000
    Address 0x10: value:0x5048
    Address 0x11: value:0x7C02
    Address 0x12: value:0x0
    Address 0x13: value:0x1C40
    Address 0x13: value:0x0
    Address 0x14: value:0x29C7
    Address 0x15: value:0x0
    Address 0x16: value:0x0
    Address 0x17: value:0x40
    Address 0x18: value:0x6150
    Address 0x19: value:0x4444
    Address 0x1A: value:0x2
    Address 0x1B: value:0x0
    Address 0x1C: value:0x0
    Address 0x1D: value:0x0
    Address 0x1E: value:0x2
    Address 0x1F: value:0x0
    Extended Address 0x20: value:0x5668
    Extended Address 0x21: value:0x5814
    Extended Address 0x22: value:0x718
    Extended Address 0x23: value:0x8D1C
    Extended Address 0x24: value:0xF01E
    Extended Address 0x25: value:0x400
    Extended Address 0x26: value:0x8D
    Extended Address 0x27: value:0xF810
    Extended Address 0x28: value:0xFF80
    Extended Address 0x29: value:0x0
    Extended Address 0x2A: value:0x0
    Extended Address 0x2B: value:0x100
    Extended Address 0x2C: value:0x141F
    Extended Address 0x2D: value:0x4001
    Extended Address 0x2E: value:0x221
    Extended Address 0x2F: value:0x0
    Extended Address 0x30: value:0x0
    Extended Address 0x31: value:0x1030
    Extended Address 0x32: value:0xD3
    Extended Address 0x33: value:0x0
    Extended Address 0x34: value:0x0
    Extended Address 0x35: value:0x0
    Extended Address 0x36: value:0x0
    Extended Address 0x37: value:0x0
    Extended Address 0x38: value:0x0
    Extended Address 0x39: value:0x0
    Extended Address 0x3A: value:0x0
    Extended Address 0x3B: value:0x0
    Extended Address 0x3C: value:0x0
    Extended Address 0x3D: value:0x0
    Extended Address 0x3E: value:0x0
    Extended Address 0x3F: value:0x0
    Extended Address 0x40: value:0x73
    Extended Address 0x41: value:0x0
    Extended Address 0x42: value:0x0
    Extended Address 0x43: value:0x7A0
    Extended Address 0x44: value:0x0
    Extended Address 0x45: value:0x0
    Extended Address 0x46: value:0x0
    Extended Address 0x47: value:0x0
    Extended Address 0x48: value:0x0
    Extended Address 0x49: value:0x0
    Extended Address 0x4A: value:0x0
    Extended Address 0x4B: value:0x0
    Extended Address 0x4C: value:0x600
    Extended Address 0x4D: value:0x1
    Extended Address 0x4E: value:0x0
    Extended Address 0x4F: value:0x107
    Extended Address 0x50: value:0x453
    Extended Address 0x51: value:0x9ADA
    Extended Address 0x52: value:0x1F4
    Extended Address 0x53: value:0x2055
    Extended Address 0x54: value:0x0
    Extended Address 0x55: value:0x0
    Extended Address 0x56: value:0x0
    Extended Address 0x57: value:0x0
    Extended Address 0x58: value:0x0
    Extended Address 0x59: value:0x0
    Extended Address 0x5A: value:0x0
    Extended Address 0x5B: value:0x0
    Extended Address 0x5C: value:0x0
    Extended Address 0x5D: value:0x0
    Extended Address 0x5E: value:0x0
    Extended Address 0x5F: value:0x0
    Extended Address 0x60: value:0x8
    Extended Address 0x61: value:0x0
    Extended Address 0x62: value:0x1
    Extended Address 0x63: value:0x0
    Extended Address 0x64: value:0x8000
    Extended Address 0x65: value:0x43AA
    Extended Address 0x66: value:0x2334
    Extended Address 0x67: value:0x3E8
    Extended Address 0x68: value:0x0
    Extended Address 0x69: value:0x20
    Extended Address 0x6A: value:0x0
    Extended Address 0x6B: value:0x0
    Extended Address 0x6C: value:0x289
    Extended Address 0x6D: value:0x8912
    Extended Address 0x6E: value:0x8F
    Extended Address 0x6F: value:0xD00
    Extended Address 0x70: value:0x0
    Extended Address 0x71: value:0x0
    Extended Address 0x72: value:0x0
    Extended Address 0x73: value:0x600
    Extended Address 0x74: value:0x0
    Extended Address 0x75: value:0x0
    Extended Address 0x76: value:0x0
    Extended Address 0x77: value:0x0
    Extended Address 0x78: value:0x5ED
    Extended Address 0x79: value:0x3F
    Extended Address 0x7A: value:0x0
    Extended Address 0x7B: value:0x5DC
    Extended Address 0x7C: value:0x7D
    Extended Address 0x7D: value:0x0
    Extended Address 0x7E: value:0x0
    Extended Address 0x7F: value:0x0
    Extended Address 0x80: value:0x0
    Extended Address 0x81: value:0x0
    Extended Address 0x82: value:0x4E53
    Extended Address 0x83: value:0x3F3
    Extended Address 0x84: value:0x0
    Extended Address 0x85: value:0x7E
    Extended Address 0x86: value:0xA8
    Extended Address 0x87: value:0x0
    Extended Address 0x88: value:0x3FF
    Extended Address 0x89: value:0x8000
    Extended Address 0x8A: value:0x0
    Extended Address 0x8B: value:0x999
    Extended Address 0x8C: value:0x9999
    Extended Address 0x8D: value:0x0
    Extended Address 0x8E: value:0x10
    Extended Address 0x8F: value:0x0
    Extended Address 0x90: value:0x0
    Extended Address 0x91: value:0x210
    Extended Address 0x92: value:0x210
    Extended Address 0x93: value:0xBBBB
    Extended Address 0x94: value:0x0
    Extended Address 0x95: value:0x0
    Extended Address 0x96: value:0x0
    Extended Address 0x97: value:0x0
    Extended Address 0x98: value:0x0
    Extended Address 0x99: value:0x4000
    Extended Address 0x9A: value:0x285
    Extended Address 0x9B: value:0x285
    Extended Address 0x9C: value:0x0
    Extended Address 0x9D: value:0x0
    Extended Address 0x9E: value:0x0
    Extended Address 0x9F: value:0xBBBB
    Extended Address 0xA0: value:0x607
    Extended Address 0xA1: value:0x708
    Extended Address 0xA2: value:0x1010
    Extended Address 0xA3: value:0x1010
    Extended Address 0xA4: value:0x0
    Extended Address 0xA5: value:0x8888
    Extended Address 0xA6: value:0x703
    Extended Address 0xA7: value:0xFFFF
    Extended Address 0xA8: value:0x0
    Extended Address 0xA9: value:0x0
    Extended Address 0xAA: value:0x0
    Extended Address 0xAB: value:0x3354
    Extended Address 0xAC: value:0x3654
    Extended Address 0xAD: value:0x149
    Extended Address 0xAE: value:0x107
    Extended Address 0xAF: value:0x0
    Extended Address 0xB0: value:0x0
    Extended Address 0xB1: value:0x0
    Extended Address 0xB2: value:0x0
    Extended Address 0xB3: value:0x88
    Extended Address 0xB4: value:0x0
    Extended Address 0xB5: value:0x1020
    Extended Address 0xB6: value:0x1020
    Extended Address 0xB7: value:0x0
    Extended Address 0xB8: value:0x0
    Extended Address 0xB9: value:0x0
    Extended Address 0xBA: value:0x7777
    Extended Address 0xBB: value:0x0
    Extended Address 0xBC: value:0x0
    Extended Address 0xBD: value:0x0
    Extended Address 0xBE: value:0x0
    Extended Address 0xBF: value:0x0
    Extended Address 0xC0: value:0x0
    Extended Address 0xC1: value:0x0
    Extended Address 0xC2: value:0x0
    Extended Address 0xC3: value:0x0
    Extended Address 0xC4: value:0x1F1F
    Extended Address 0xC5: value:0x3
    Extended Address 0xC6: value:0x0
    Extended Address 0xC7: value:0x0
    Extended Address 0xC8: value:0x0
    Extended Address 0xC9: value:0x7000
    Extended Address 0xCA: value:0x0
    Extended Address 0xCB: value:0xF3E
    Extended Address 0xCC: value:0x2300
    Extended Address 0xCD: value:0x0
    Extended Address 0xCE: value:0xE800
    Extended Address 0xCF: value:0x3C00
    Extended Address 0xD0: value:0x0
    Extended Address 0xD1: value:0x0
    Extended Address 0xD2: value:0x2
    Extended Address 0xD3: value:0x4000
    Extended Address 0xD4: value:0xE00
    Extended Address 0xD5: value:0x8010
    Extended Address 0xD6: value:0x0
    Extended Address 0xD7: value:0x0
    Extended Address 0xD8: value:0x0
    Extended Address 0xD9: value:0x0
    Extended Address 0xDA: value:0x0
    Extended Address 0xDB: value:0x10
    Extended Address 0xDC: value:0x3800
    Extended Address 0xDD: value:0x200
    Extended Address 0xDE: value:0x0
    Extended Address 0xDF: value:0x0
    Extended Address 0xE0: value:0x3220
    Extended Address 0xE1: value:0x30C0
    Extended Address 0xE2: value:0x7A56
    Extended Address 0xE3: value:0x204B
    Extended Address 0xE4: value:0x0
    Extended Address 0xE5: value:0x231
    Extended Address 0xE6: value:0x231
    Extended Address 0xE7: value:0xC83
    Extended Address 0xE8: value:0x9696
    Extended Address 0xE9: value:0x9F22
    Extended Address 0xEA: value:0x2040
    Extended Address 0xEB: value:0x501
    Extended Address 0xEC: value:0x190D
    Extended Address 0xED: value:0x6432
    Extended Address 0xEE: value:0xFA96
    Extended Address 0xEF: value:0x1840
    Extended Address 0xF0: value:0x3E25
    Extended Address 0xF1: value:0x6004
    Extended Address 0xF2: value:0x0
    Extended Address 0xF3: value:0x0
    Extended Address 0xF4: value:0x6791
    Extended Address 0xF5: value:0x199A
    Extended Address 0xF6: value:0x1027
    Extended Address 0xF7: value:0x51C
    Extended Address 0xF8: value:0x1027
    Extended Address 0xF9: value:0xAC76
    Extended Address 0xFA: value:0x3033
    Extended Address 0xFB: value:0x3104
    Extended Address 0xFC: value:0x67
    Extended Address 0xFD: value:0x199A
    Extended Address 0xFE: value:0xE721
    Extended Address 0xFF: value:0x1027
    Extended Address 0x100: value:0x51C
    Extended Address 0x101: value:0x1027
    Extended Address 0x102: value:0x6333
    Extended Address 0x103: value:0x4454
    Extended Address 0x104: value:0x2447
    Extended Address 0x105: value:0x12
    Extended Address 0x106: value:0x7A56
    Extended Address 0x107: value:0x64FF
    Extended Address 0x108: value:0xA4
    Extended Address 0x109: value:0xAA
    Extended Address 0x10A: value:0xFE
    Extended Address 0x10B: value:0x500
    Extended Address 0x10C: value:0x7776
    Extended Address 0x10D: value:0xFC
    Extended Address 0x10E: value:0xEE
    Extended Address 0x10F: value:0x6752
    Extended Address 0x110: value:0x6143
    Extended Address 0x111: value:0x0
    Extended Address 0x112: value:0x0
    Extended Address 0x113: value:0x0
    Extended Address 0x114: value:0x0
    Extended Address 0x115: value:0xB8BB
    Extended Address 0x116: value:0xDDCC
    Extended Address 0x117: value:0xAABD
    Extended Address 0x118: value:0x8BF9
    Extended Address 0x119: value:0xFFA4
    Extended Address 0x11A: value:0x0
    Extended Address 0x11B: value:0x0
    Extended Address 0x11C: value:0xFCFC
    Extended Address 0x11D: value:0x6B6A
    Extended Address 0x11E: value:0x2FF8
    Extended Address 0x11F: value:0x0
    Extended Address 0x120: value:0xCE
    Extended Address 0x121: value:0x99
    Extended Address 0x122: value:0xD14
    Extended Address 0x123: value:0x6D
    Extended Address 0x124: value:0x404
    Extended Address 0x125: value:0x0
    Extended Address 0x126: value:0x10
    Extended Address 0x127: value:0x202
    Extended Address 0x128: value:0x0
    Extended Address 0x129: value:0x2
    Extended Address 0x12A: value:0xFFFF
    Extended Address 0x12B: value:0xA690
    Extended Address 0x12C: value:0xC2D
    Extended Address 0x12D: value:0x9
    Extended Address 0x12E: value:0x8AC8
    Extended Address 0x12F: value:0x7520
    Extended Address 0x130: value:0x200
    Extended Address 0x131: value:0x4A23
    Extended Address 0x132: value:0x6520
    Extended Address 0x133: value:0x4820
    Extended Address 0x134: value:0x1000
    Extended Address 0x135: value:0x0
    Extended Address 0x136: value:0x0
    Extended Address 0x137: value:0x0
    Extended Address 0x138: value:0x0
    Extended Address 0x139: value:0x0
    Extended Address 0x13A: value:0x0
    Extended Address 0x13B: value:0x0
    Extended Address 0x13C: value:0x0
    Extended Address 0x13D: value:0x0
    Extended Address 0x13E: value:0x0
    Extended Address 0x13F: value:0x0
    Extended Address 0x140: value:0x0
    Extended Address 0x141: value:0x0
    Extended Address 0x142: value:0x0
    Extended Address 0x143: value:0x0
    Extended Address 0x144: value:0x0
    Extended Address 0x145: value:0x0
    Extended Address 0x146: value:0x0
    Extended Address 0x147: value:0x0
    Extended Address 0x148: value:0x0
    Extended Address 0x149: value:0x0
    Extended Address 0x14A: value:0x0
    Extended Address 0x14B: value:0x0
    Extended Address 0x14C: value:0x0
    Extended Address 0x14D: value:0x0
    Extended Address 0x14E: value:0x0
    Extended Address 0x14F: value:0x0
    Extended Address 0x150: value:0x0
    Extended Address 0x151: value:0x0
    Extended Address 0x152: value:0x0
    Extended Address 0x153: value:0x0
    Extended Address 0x154: value:0x0
    Extended Address 0x155: value:0x0
    Extended Address 0x156: value:0x0
    Extended Address 0x157: value:0x0
    Extended Address 0x158: value:0x0
    Extended Address 0x159: value:0x0
    Extended Address 0x15A: value:0x0
    Extended Address 0x15B: value:0x0
    Extended Address 0x15C: value:0x0
    Extended Address 0x15D: value:0x0
    Extended Address 0x15E: value:0x0
    Extended Address 0x15F: value:0x0
    Extended Address 0x160: value:0x0
    Extended Address 0x161: value:0xC
    Extended Address 0x162: value:0x80C
    Extended Address 0x163: value:0x110
    Extended Address 0x164: value:0x4489
    Extended Address 0x165: value:0xC3
    Extended Address 0x166: value:0xE115
    Extended Address 0x167: value:0xD4A
    Extended Address 0x168: value:0xA96
    Extended Address 0x169: value:0x0
    Extended Address 0x16A: value:0x2A4A
    Extended Address 0x16B: value:0x818A
    Extended Address 0x16C: value:0x800
    Extended Address 0x16D: value:0x800
    Extended Address 0x16E: value:0x318C
    Extended Address 0x16F: value:0x95
    Extended Address 0x170: value:0xC0E
    Extended Address 0x171: value:0x0
    Extended Address 0x172: value:0x0
    Extended Address 0x173: value:0x0
    Extended Address 0x174: value:0xE
    Extended Address 0x175: value:0x0
    Extended Address 0x176: value:0x0
    Extended Address 0x177: value:0x0
    Extended Address 0x178: value:0x0
    Extended Address 0x179: value:0x0
    Extended Address 0x17A: value:0x0
    Extended Address 0x17B: value:0x0
    Extended Address 0x17C: value:0x0
    Extended Address 0x17D: value:0x0
    Extended Address 0x17E: value:0x0
    Extended Address 0x17F: value:0x0
    Extended Address 0x180: value:0x752
    Extended Address 0x181: value:0xC850
    Extended Address 0x182: value:0x5326
    Extended Address 0x183: value:0xA01E
    Extended Address 0x184: value:0xE976
    Extended Address 0x185: value:0x19CF
    Extended Address 0x186: value:0x31D7
    Extended Address 0x187: value:0xD9B
    Extended Address 0x188: value:0xCA9
    Extended Address 0x189: value:0x14
    Extended Address 0x18A: value:0x0
    Extended Address 0x18B: value:0x0
    Extended Address 0x18C: value:0x0
    Extended Address 0x18D: value:0x0
    Extended Address 0x18E: value:0x0
    Extended Address 0x18F: value:0x0
    Extended Address 0x190: value:0x0
    Extended Address 0x191: value:0x0
    Extended Address 0x192: value:0x0
    Extended Address 0x193: value:0x0
    Extended Address 0x194: value:0x0
    Extended Address 0x195: value:0x0
    Extended Address 0x196: value:0x0
    Extended Address 0x197: value:0x0
    Extended Address 0x198: value:0x0
    Extended Address 0x199: value:0x0
    Extended Address 0x19A: value:0x0
    Extended Address 0x19B: value:0x0
    Extended Address 0x19C: value:0x0
    Extended Address 0x19D: value:0x0
    Extended Address 0x19E: value:0x0
    Extended Address 0x19F: value:0x0
    Extended Address 0x1A0: value:0x0
    Extended Address 0x1A1: value:0x0
    Extended Address 0x1A2: value:0x0
    Extended Address 0x1A3: value:0x0
    Extended Address 0x1A4: value:0x0
    Extended Address 0x1A5: value:0x0
    Extended Address 0x1A6: value:0x0
    Extended Address 0x1A7: value:0xF020
    Extended Address 0x1A8: value:0x0
    Extended Address 0x1A9: value:0x0
    Extended Address 0x1AA: value:0x0
    Extended Address 0x1AB: value:0x0
    Extended Address 0x1AC: value:0x0
    Extended Address 0x1AD: value:0x0
    Extended Address 0x1AE: value:0x0
    Extended Address 0x1AF: value:0x0
    Extended Address 0x1B0: value:0x0
    Extended Address 0x1B1: value:0x0
    Extended Address 0x1B2: value:0x0
    Extended Address 0x1B3: value:0x0
    Extended Address 0x1B4: value:0x0
    Extended Address 0x1B5: value:0x0
    Extended Address 0x1B6: value:0x4026
    Extended Address 0x1B7: value:0x1503
    Extended Address 0x1B8: value:0x10
    Extended Address 0x1B9: value:0x0
    Extended Address 0x1BA: value:0x0
    Extended Address 0x1BB: value:0x0
    Extended Address 0x1BC: value:0x0
    Extended Address 0x1BD: value:0x0
    Extended Address 0x1BE: value:0x0
    Extended Address 0x1BF: value:0x0
    Extended Address 0x1C0: value:0x5C29
    Extended Address 0x1C1: value:0xA829
    Extended Address 0x1C2: value:0x7E9E
    Extended Address 0x1C3: value:0xF3C6
    Extended Address 0x1C4: value:0x1C2
    Extended Address 0x1C5: value:0x1C70
    Extended Address 0x1C6: value:0x530B
    Extended Address 0x1C7: value:0xF1C1
    Extended Address 0x1C8: value:0x1C1
    Extended Address 0x1C9: value:0xB1C1
    Extended Address 0x1CA: value:0x1600
    Extended Address 0x1CB: value:0x1600
    Extended Address 0x1CC: value:0x1000
    Extended Address 0x1CD: value:0x1241
    Extended Address 0x1CE: value:0x555
    Extended Address 0x1CF: value:0x1708
    Extended Address 0x1D0: value:0x14
    Extended Address 0x1D1: value:0x0
    Extended Address 0x1D2: value:0x0
    Extended Address 0x1D3: value:0x0
    Extended Address 0x1D4: value:0x0