This thread has been locked.

If you have a related question, please click the "Ask a related question" button in the top right corner. The newly created question will be automatically linked to this question.

SN74AHC1G14: What are the differences in electrical characteristics among different screen prints?

Part Number: SN74AHC1G14
Other Parts Discussed in Thread: TLV9030

Tool/software:

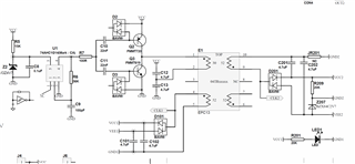
When using SN74AHC1G14 as the trigger output PWM control output current; The deviation of the products with silk-screen printing of 38SH is much greater than that of the products with silk-screen printing of A14S, A14J and A14F. Moreover, the output frequency and output duty cycle of 38SH vary greatly. The attachment is the schematic diagram and the test record of the cross-test. How should kissing be resolved? A total of 1,000 units were produced, among which about 200 units were abnormal

 3377.不同丝印的74AHC1G14在F2-AO3-V1.1A产品上的对比测试-20250603.xlsx